- Chemin de fer
- Tramway
- Console
- Transversaux porteurs
- Caténaire
- Croisements
- Ligne régularisée
- Sectionneurs / Alimentations
- Isolateurs de section
- Commande / électronique
- Plafond / Tunnel
- Système de dégivrage
- Outillages
- Trolleybus
- Console
- Transversaux porteurs
- Croisements
- Aiguillages
- Sectionneurs / Alimentations
- Isolateurs de section
- Sytèmes d'emperchage
- Équipement du véhicule
- Commande / électronique
- Plafond / Tunnel
- Outillages
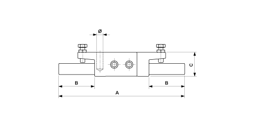
Pièce de jonction séparable pour tube en cuivre
ajouté au panier
Afficher le panier
D2991-01
Dimensions
Ø: Ww 0.5"A: 211 mm
C: 40 mm
B: 60 mm
Matériel et poids
Matériel: CuPoids: 0.840 kg
Remarques
- Pour raccord à tube (des deux côtés)- Le tube Cu est pressé